当前位置: 首页> 专利交易> 详情页
    待售中

    固体氨用储氨材料的氨气的自动补给系统[ZH]

    专利编号: ZL202602121423

    收藏

    拟转化方式: 转让

    交易价格:面议

    专利类型:实用新型专利

    法律状态:授权

    技术领域:代用燃料汽车

    发布日期:2026-02-12

    发布有效期: 2026-02-12 至 2027-06-27

    专利顾问 — 王老师

    电话咨询

    咨询电话

    13760886304

    专利基本信息
    >
    申请号 CN201720756972.2 公开号 CN207018058U
    申请日 2017-06-27 公开日 2018-02-16
    申请人 中国第一汽车股份有限公司 专利授权日期 2018-02-16
    发明人 崔龙;张克金;韩建;于力娜;苏中辉;郑晓旭 专利权期限届满日 2027-06-27
    申请人地址 130011 吉林省长春市西新经济技术开发区东风大街2259号 最新法律状态 授权
    技术领域 代用燃料汽车 分类号 F01N 3/20
    技术效果 可靠性 有效性 有效(授权、部分无效)
    专利代理机构 王薇 代理人 王薇
    专利技术详情
    >
    01

    专利摘要

    本实用新型涉及一种固体氨用储氨材料的氨气的自动补给系统,其特征在于:发动机与SCR催化转化器连接的排气管路上并联一个储氨材料主容器,储氨材料主容器与排气管路并联的管路上布置一个DCU还原剂计量控制单元,储氨材料主容器后端串联一个储氨材料补给容器,储氨材料主容器与储氨材料补给容器连接的管路上设置有单向阀,储氨材料主容器内部填充主容器内储氨材料,储氨材料补给容器内部填充补给容器内储氨材料,储氨材料主容器和储氨材料补给容器的容器上均布置有储氨材料电加热单元,储氨材料主容器和储氨材料补给容器顶部均布置有温度传感器和压力传感器。其能够及时的为SSCR系统的储氨材料主容器消耗的氨气提供补给,保持系统的较好的工作性能。
    展开 >
    02

    专利详情

    技术领域

    本发明涉及一种固体氨用储氨材料的氨气的自动补给系统,应用于机动车尾气氮
    氧化物催化净化技术领域。

    背景技术

    采用选择性催化还原(SCR)技术处理机动车尾气中的NOx是目前柴油车的主流技
    术,采用可以对氨气进行吸附和解吸释放氨气的还原剂材料是对尿素水溶液还原剂的一次
    技术升级。利用金属氯化物与氨气形成配位化合物这一特性,氨气被固定下来,使用的金属
    氯化物主要为碱土金属氯化物,氯化锶、氯化钙、氯化镁,以及必须的辅助添加组分。形成的
    氨合化合物储氨材料作为车载还原剂氨源,在使用的时候通过加热实现氨气的解吸释放,
    氨气与金属氯化物的吸附和解吸是一个可逆的过程。

    基于固体储氨材料开发设计的SSCR系统,在使用过程中利用车载电源、发动机冷
    却液或是发动机尾气对储氨材料进行加热释放氨气,氨气通过计量喷射单元进入尾气,在
    催化剂的作用下实现NOx催化净化。

    SSCR系统的工作过程如下,整车启动后对储氨材料进行加热,氨气释放达到系统
    工作压力时,根据发动机原始排放MAP的数据,通过喷射计量单元定量的将氨气喷射到排气
    管中,在催化转化器的作用下,NOx转化成无害的成分。

    目前的柴油车辆在使用过程中用户追求更大的续驶能力,因此主机厂已经将燃油
    箱容积提升到800L,而SCR系统的车载还原剂续驶能力存在一定的局限性,无法满足长距离
    行驶的需求,因此需要对车载还原剂氨存储材料进行氨气的补给。

    CN200880010377.8(用于将氨存储在存储材料中并从存储材料释放氨的系统以及
    用于存储和释放氨的方法)介绍了一种用于将氨存储在存储材料中并从存储材料释放氨的
    系统,该存储材料能够通过吸附或吸收而可逆地结合和释放氨,该系统用于氨需求可随时
    间而变化的渐进的氨需求过程。

    CN200780043645.1(使用输送单元的原位再饱和存储和输送氨的方法和设备),介
    绍了存储和输送氨的方法和用于实施所述方法的设备,其中当所述第二吸附/吸收材料通
    过消耗而耗尽氨时,将储罐中的在给定的温度下具有比所述第二氨吸附/吸收材料高的蒸
    气压的第一氨吸附/吸收材料用作容器中的所述第二氨吸附/吸收材料的氨源。

    CN201180011202.0(用于确定容器中的固体氨存储材料的饱和度的方法)介绍了
    一种用于确定容器中的固体氨存储材料的饱和度的方法。

    发明内容

    本实用新型的目的是提供一种固体氨用储氨材料的氨气的自动补给系统,其能够
    及时的为SSCR系统的储氨材料主容器消耗的氨气提供补给,保持系统的较好的工作性能,
    使用一个较大的固体储氨材料补给容器,能够在整车空间适合的地方灵活布置,利用发动
    机余热加热或是车载电源电加热,储氨材料加热解吸释放氨气后建立一定的压力P2,压力
    P2大于SSCR系统储氨材料容器内的压力P1,当压力值P2>P1时,补给容器内的氨气能够自
    动补给到储氨材料容器。

    本实用新型的技术方案是这样实现的:固体氨用储氨材料的氨气的自动补给系
    统,由储氨材料主容器、储氨材料补给容器,DCU还原剂计量控制单元,发动机、SCR催化转化
    器、储氨材料电加热单元、单向阀、主容器内储氨材料、补给容器内储氨材料、温度传感器、
    压力传感器、尾气三通阀、发动机冷却系统组成,其特征在于:发动机与SCR催化转化器连接
    的排气管路上并联一个储氨材料主容器,储氨材料主容器与排气管路并联的管路上布置一
    个DCU还原剂计量控制单元,储氨材料主容器后端串联一个储氨材料补给容器,储氨材料主
    容器与储氨材料补给容器连接的管路上设置有单向阀,储氨材料主容器内部填充主容器内
    储氨材料,储氨材料补给容器内部填充补给容器内储氨材料,储氨材料主容器和储氨材料
    补给容器的容器上均布置有储氨材料电加热单元,储氨材料主容器和储氨材料补给容器顶
    部均布置有温度传感器和压力传感器。

    所述的储氨材料主容器可布置在SCR催化转化器出口端的管路上,同时储氨材料
    补给容器单独开一个尾气出气口,SCR催化转化器与储氨材料主容器之间的排气管路上布
    置有一个尾气三通阀,储氨材料补给容器与发动机冷却系统连接。

    所述的储氨材料主容器可布置在SCR催化转化器出口端的管路上,同时储氨材料
    补给容器单独开一个尾气出气口,SCR催化转化器与储氨材料主容器之间的排气管路上布
    置有一个尾气三通阀,SCR催化转化器与储氨材料主容器之间的排气管路上分出一个排气
    管路分支与储氨材料补给容器连接。

    所述的储氨材料电加热单元可以为电加热丝、陶瓷电加热器、PTC加热器,布置位
    置可以是包裹在储氨材料主容器、储氨材料补给容器,或者是布置在储氨材料主容器、储氨
    材料补给容器的内部。

    本实用新型的积极效果是其系统原理构思巧妙,控制简单,采用发动机余热加热
    或是车载电源电加热储氨材料容器进行加热,系统整车布置简便,并且加热方案简便易行,
    可靠性高。发动机余热加热储氨材料,充分利用了发动机燃料产生的能量,提高了发动机的
    热效率,节省了燃油消耗,节约了能源。同时储氨材料补给容器空间布置更为灵活。利用压
    差原理,实现了氨气的自动补给,控制简化,系统可靠性高;尤其是利用车辆停止运行时,实
    现了持续的自动补给,节省了时间,提高了效率。

    附图说明

    图1为本实用新型的布置结构图。

    图2为本实用新型的储氨材料补给容器与发动机冷却系统连接的结构图。

    图3为本实用新型储氨材料补给容器与尾气排气管路连接的结构图。

    具体实施方式

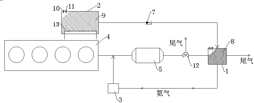
    下面结合附图对本实用新型做进一步说明:如图1-3所示,固体氨用储氨材料的氨
    气的自动补给系统,由储氨材料主容器1、储氨材料补给容器2,DCU还原剂计量控制单元3,
    发动机4、SCR催化转化器5、储氨材料电加热单元6、单向阀7、主容器内储氨材料8、补给容器
    内储氨材料9、温度传感器10、压力传感器11、尾气三通阀12、发动机冷却系统13组成,其特
    征在于:发动机4与SCR催化转化器5连接的排气管路上并联一个储氨材料主容器1,储氨材
    料主容器1与排气管路并联的管路上布置一个DCU还原剂计量控制单元3,储氨材料主容器1
    后端串联一个储氨材料补给容器2,储氨材料主容器1与储氨材料补给容器2连接的管路上
    设置有单向阀7,储氨材料主容器1内部填充主容器内储氨材料8,储氨材料补给容器2内部
    填充补给容器内储氨材料9,储氨材料主容器1和储氨材料补给容器2的容器上均布置有储
    氨材料电加热单元6,储氨材料主容器1和储氨材料补给容器2顶部均布置有温度传感器10
    和压力传感器11。

    所述的储氨材料主容器1可布置在SCR催化转化器5出口端的管路上,同时储氨材
    料补给容器2单独开一个尾气出气口,SCR催化转化器5与储氨材料主容器1之间的排气管路
    上布置有一个尾气三通阀12,储氨材料补给容器2与发动机冷却系统13连接。

    所述的储氨材料主容器1可布置在SCR催化转化器5出口端的管路上,同时储氨材
    料补给容器2单独开一个尾气出气口,SCR催化转化器5与储氨材料主容器1之间的排气管路
    上布置有一个尾气三通阀12,SCR催化转化器5与储氨材料主容器1之间的排气管路上分出
    一个排气管路分支与储氨材料补给容器2连接。

    所述的储氨材料电加热单元6可以为电加热丝、陶瓷电加热器、PTC加热器,布置位
    置可以是包裹在储氨材料主容器1、储氨材料补给容器2,或者是布置在储氨材料主容器1、
    储氨材料补给容器2的内部。

    储氨材料主容器加热单元6使用车载电源电加热器对储氨材料主容器1进行加热,
    加热器使用当加热温度高于50℃以上时,储氨材料主容器1内的材料受热之后开始解吸释
    放氨气;加热功率800W,控制加热温度在200℃以内,通过温度传感器10反馈加热温度T1,压
    力传感器11反馈压力P1,容器内的压力P1达到控制的工作压力2bar,停止加热,当P1小于
    2bar时,启动加热。

    随着储氨材料主容器1内氨气的消耗,在停止加热的过程中氨气会再次被储氨材
    料吸附,容器内的压力会下降,当完全吸附后会形成真空状态,真空度接近-0.1MPa,此时储
    氨材料主容器1会与储氨材料补给容器2容器之间形成更大的压差驱动力,促使储氨材料补
    给容器2中的氨气向储氨材料主容器1中流动实现氨气的自动补给,当储氨材料补给容器2
    中的氨气压力小于单向阀的开启压力,自动补给停止。

    采用车载电源为储氨材料补给容器2加热,加热功率500W,容器内的压力P2控制在
    5bar左右,通过温度传感器10反馈加热温度T2,压力传感器11反馈压力P2,容器内的压力P2
    达到控制的工作压力5bar,停止加热,当P2小于5bar时,启动加热。

    储氨材料补给容器2与储氨材料主容器1之间通过单向阀7连通,单向阀的开启压
    力设定为1bar。P1与P2之间存在一定的压力差3Bar,氨气从储氨材料补给容器2向储氨材料
    主容器1进行氨气的补充。储氨材料补给容器2的体积V2设计大于储氨材料主容器1,V2:V1=
    5:1;

    当车辆停止运行时,储氨材料主容器1冷却速度大于储氨材料补给容器2,造成两
    个容器内的压力差值进一步增大,P2>>P1,实现储氨材料补给容器2中的氨气自动的向储氨
    材料主容器1的补给。

    储氨材料主容器1可以是一个容器,也可以包括一个用于车辆启动的小单元,启动
    的小单元体积为1L,氨气的补充同样使用补给容器2。以1L的容器进行计算,当真空度为-
    0.09Bar时,通入氨气,氨气压力为1.5bar,持续时间1h,经测量容器内的储氨材料吸附氨气
    65g。

    发动机冷却系统13通过并联或是串联的方式与储氨材料补给容器2连接,利用发
    动机冷却液对补给容器内储氨材料9进行加热,控制冷却液流经储氨材料补给容器2的流
    量,流量控制在2~10升/min,加热温度50℃~90℃,通过温度传感器10监测容器内温度,压力
    传感器11监测储氨材料补给容器2内的压力P2,控制压力大于3bar,储氨材料补给容器2与
    储氨材料主容器1之间通过单向阀7连通,单向阀的开启压力设定为1bar。P1与P2之间存在
    一定的压力差,氨气从储氨材料补给容器2向储氨材料主容器1进行氨气的补充。储氨材料
    补给容器2的体积V2设计大于储氨材料主容器1,V2:V1=5:1;

    储氨材料主容器1可以是一个容器,也可以包括一个用于车辆启动的小单元,启动
    的小单元体积为0.5~1.5L,氨气的补充同样使用补给容器2。

    以1L的容器进行计算,当真空度为-0.08Bar时,通入氨气,氨气压力为3bar,持续
    时间1h,经测量容器内的储氨材料吸附氨气80~120g。

    主容器内储氨材料8使用氨合氯化镁,补给容器内储氨材料9使用氨合氯化钙材
    料。

    固体氨用储氨材料的氨气的自动补给系统

    Technical Field

    The invention relates to a solid the ammonia uses chu ammonia material ammonia gas automatic replenishment system, applied to motor vehicle tail gas nitrogen oxide catalytic purification technology field.

    Background Art

    The selective catalytic reduction (SCR) technology processing in tail gas diesel NOx is currently the mainstream technology, can absorb the ammonia desorption releases ammonia reducing agent material is urea aqueous solution of a reducing agent to a technical upgrade. The use of metal chloride with ammonia to form coordination compounds of this characteristic, the ammonia gas is fixed down, use of the metal chloride is mainly alkaline earth metal chloride, strontium chloride, calcium chloride, magnesium chloride, and must be auxiliary additive component. Ammonia synthesis of compound material formed as a vehicle-mounted reducing agent ammonia an ammonia, when in use by heating to achieve desorption release the ammonia gas, the ammonia gas with the metal chloride to adsorb and desorb a is a reversible process.

    Based on solid ammonia material development and design of the SSCR system, in the course of using the vehicle-mounted power supply, engine coolant or engine exhaust gas to ammonia is heated and releases ammonia, the ammonia gas through the metering of the injection unit to enter into the exhaust gas, the NOx catalyst under the action of the catalytic purification.

    The working process of the SSCR system are as follows, the whole vehicle starting after the heated ammonia, ammonia release to reach the system working pressure, according to the engine the original emission MAP data, through the injection metering unit quantitative will ammonia injection in the exhaust pipe, under the action of the catalytic converter, NOx converted into harmless components.

    The present diesel vehicles in the course of using the user the pursuit of larger continuous driving capability, therefore factory to have the fuel tank volume raised to 800 L, while the SCR system of the vehicle reducing agent the continuous driving capability have certain limitations, cannot meet the requirements of long distance driving, hence the need for the vehicle reducing agent ammonia storage material supply of ammonia gas.

    CN200880010377.8 (for ammonia storage in and from the storage material to release the ammonia system and used for storing and releasing ammonia) introduced for the ammonia stored in the storage in and from the storage material to release the ammonia system, the storage material can be made by adsorption or absorption of reversibly binding and release ammonia, the system is used for ammonia demand can be changed at any time of progressive ammonia demand process.

    CN200780043645.1 (the use of the transmission unit of the in-situ re-saturated storage and conveying ammonia method and apparatus), introduced the method of storing and delivering ammonia and for the implementation of the method of the apparatus, wherein when the 2nd adsorption/absorption material through consumption of depleting the ammonia, in a storage tank at a given temperature than the 2nd with ammonia adsorption/absorption material high vapor pressure of ammonia adsorption/absorption material 1st as a container for the 2nd in the ammonia adsorption/absorption material source of ammonia.

    CN201180011202.0 (used for determining the container in solid ammonia storage material saturation method) introduced a method used for determining the container in the saturation of the solid ammonia storage material of the method.

    Content of the invention

    The purpose of the utility model is to provide a solid the ammonia uses chu ammonia material ammonia gas automatic supply system, it can timely as the main material of the SSCR system an ammonia container consumption of ammonia to provide supply, keeping the system of better working performance, the use of a larger solid ammonia material supply container, the entire vehicle space suitable local flexible arrangement, the use of engine waste heat and heating or the vehicle-mounted power supply electric heating, ammonia material heating desorption releases ammonia after the establishment of a certain pressure P2, pressure P2 is larger than the SSCR system ammonia material the pressure in the container P1, when the pressure value P2>P1 when, the supply of the ammonia gas in the container can automatically supply to the ammonia storage material container.

    The technical proposal of the utility model is realized in the way: solid the ammonia uses chu ammonia material ammonia gas automatic supply system, by the use of an the main material container, an ammonia material supply container, DCU reductant metering control unit, engine, SCR catalytic converter, use of an electric heating unit material, one-way valve, the main container stored ammonia material, ammonia can be stored in the material supply container, temperature sensor, pressure sensor, exhaust gas three-way valve, wherein the engine cooling system, characterized in that the engine and the SCR catalytic converter connected in parallel on the exhaust gas line of a use of an the main material container, the main material container with use of an exhaust line in parallel arranged on the pipeline of a DCU reductant metering control unit, the rear end of the main container ammonia material connected in series with a ammonia material supply container, the main material with the use of an ammonia container material supply container connected with the one-way valve is arranged on the pipeline, an ammonia storage material filled in the main container main container stored ammonia material, use of an material supply container is filled with the supply container can be stored in the ammonia material, the main material and the use of an ammonia container material supply container on the container of material are set with use of an electric heating unit, the main material and the use of an ammonia container material supply the top of the container are both arranged with a temperature sensor and a pressure sensor.

    The use of an the main material container can be arranged in the SCR catalytic converter on the outlet end of the pipeline, at the same time ammonia material supply container holder with a tail gas outlet, with the use of an SCR catalytic converter between the main material of the container is disposed on the exhaust gas line of a tail gas three-way valve, an ammonia material supply container connected with the engine cooling system.

    The use of an the main material container can be arranged in the SCR catalytic converter on the outlet end of the pipeline, at the same time ammonia material supply container holder with a tail gas outlet, with the use of an SCR catalytic converter between the main material of the container is disposed on the exhaust gas line of a tail gas three-way valve, with the use of an SCR catalytic converter between the exhaust pipe of the main material of the container on the road is divided into an exhaust branch with material supply container is connected to the ammonia.

    The use of an electric heating unit may be a material of the electric heating wire, ceramic electric heater, PTC heater, the arrangement position of the ammonia can be wrapped in the material of the main container, an ammonia material supply container, or the main material container arranged in ammonia, ammonia material supply the inside of the container.

    The positive effects of the utility model is its system principle conception, it is simple to control, by the engine waste heat and heating or the vehicle-mounted power supply electric heating ammonia storage material container is heated, the system arrangement of the whole car is simple, and the heating scheme is simple and convenient and easy, and high reliability. Engine waste heat heating ammonia material, makes full use of the engine fuel to generate energy, and improving the thermal efficiency of the engine, saving fuel consumption, and saving energy. At the same time ammonia material supply container spatial arrangement to be more flexible. The use of differential pressure principle, realizes the automatic supply of the ammonia gas, the control is simplified, the reliability of the system is high; in particular the use of the vehicle stops running, has achieved a sustained automatic supply, time is saved, and the efficiency is improved.

    Description of drawings

    Figure 1 is the arrangement of the structure chart of the of the present utility model.

    Figure 2 is the chart of ammonia of the material supply container connected with an engine cooling system of the present utility model.

    Figure 3 is the chart of ammonia material supply container connected with the exhaust gas the exhaust gas pipeline of the present utility model.

    Mode of execution

    The Figure below to further illustrate the utility model as: as shown in Figure 1-3, solid the ammonia uses chu ammonia material ammonia gas automatic supply system, by the use of an the main material container 1, use of an material supply container 2, DCU reductant metering control unit 3, engine 4, SCR catalytic converter 5, use of an electric heating unit material 6, check valve 7, the main container stored ammonia material 8, supply container can be stored in the ammonia material 9, the temperature sensor 10, pressure sensor 11, the exhaust gas of the three-way valve 12, the engine cooling system 13 a, characterized in that the engine 4 with the SCR catalytic converter 5 connected in parallel on the exhaust gas line of a use of an material of the main container 1, use of an the main material container 1 in parallel with the exhaust pipe arranged on the pipeline of a DCU reductant metering control unit 3, ammonia material of the main container 1 the rear end of the ammonia material connected in series with a supply container 2, ammonia material of the main container 1 with the use of an material supply container 2 connected with the one-way valve is arranged on the pipeline 7, use of an the main material container 1 is filled with the main container stored ammonia material 8, ammonia material supply container 2 is filled with the supply container can be stored in the ammonia material 9, ammonia material the main container 1 and ammonia material supply container 2 on the container are set with use of an electric heating unit material 6, use of an material of the main container 1 and ammonia material supply container 2 is arranged in the top of the temperature sensor 10 and the pressure sensor 11.

    The use of an the main material container 1 can be arranged in the SCR catalytic converter 5 on the outlet end of the pipeline, at the same time ammonia material supply container 2 separate open a tail gas outlet, SCR catalytic converter 5 with the use of an the main material container 1 between the exhaust gas line of a exhaust gas is disposed on the three-way valve 12, an ammonia material supply container 2 with an engine cooling system 13 is connected.

    The use of an the main material container 1 can be arranged in the SCR catalytic converter 5 on the outlet end of the pipeline, at the same time ammonia material supply container 2 separate open a tail gas outlet, SCR catalytic converter 5 with the use of an the main material container 1 between the exhaust gas line of a exhaust gas is disposed on the three-way valve 12, SCR catalytic converter 5 with the use of an the main material container 1 between the exhaust gas line of the exhaust pipe is divided on a road branch with the use of an material supply container 2 is connected.

    The use of an electric heating unit material 6 can be electric heating wire, ceramic electric heater, PTC heater, the arrangement position of the ammonia can be wrapped in the material of the main container 1, use of an material supply container 2, or the arrangement of the main material in an ammonia container 1, use of an material supply container 2 internal.

    The main material of the heating unit and an ammonia container 6 using vehicle-mounted power supply to the use of an electric heater the main material container 1 is heated, the heating temperature of the heater use when higher than 50 °C above, use of an the main material container 1 after heating the material in the beginning of the desorption release ammonia gas; heating power 800 W, control the heating temperature in the 200 °C within, through the temperature sensor 10 feedback heating temperature T1, the pressure sensor 11 feedback pressure P1, the pressure in the container P1 so as to control the working pressure of 2 bar, stop heating, when the P1 is less than 2 bar when the, to start the heating.

    With the use of an the main material container 1 in the consumption of ammonia, in the stop process of heating by the use of an ammonia meeting again in the material is absorbed, the pressure in the container will drop, when the complete absorption of the will form a vacuum state, the vacuum degree close to -0.1 mpa, at this moment the main material an ammonia container 1 with the use of an material supply container 2 between the container form a greater differential pressure driving force, to facilitate the use of an material supply container 2 of ammonia in the ammonia gas to the main material container 1 in the automatic supply of ammonia gas flowing, storing the ammonia material supply container 2 ammonia in pressure is less than the opening pressure of the one-way valve, automatic supply stop.

    By adopting on-vehicle power supply is the use of an material supply container 2 heating, heating power 500 W, the pressure in the container P2 control in 5 bar the left and the right, through the temperature sensor 10 feedback heating temperature T2, the pressure sensor 11 feedback pressure P2, the pressure in the container P2 to control the working pressure of 5 bar, stop heating, when the P2 less than 5 bar when the, to start the heating.

    Use of an material supply container 2 with the use of an the main material container 1 through a check valve 7 is connected, the opening pressure of the check valve is set to 1 bar. P1 and P2 a certain pressure difference exists between the 3 Bar, ammonia from the ammonia material supply container 2 to the use of an the main material container 1 on the supplement of the ammonia gas. Use of an material supply container 2 volume V2 design is greater than the use of an the main material container 1, V2: V1=5:1;

    When the vehicle is stopped running, the main material an ammonia container 1 and the cooling speed is greater than the use of an material supply container 2, resulting in two pressure within the container is further increased difference, P2>>P1, realizing an ammonia material supply container 2 ammonia in automatic of ammonia to the main material container 1 of the supply.

    Use of an the main material container 1 can be a container, may also include a used for vehicle starting and small unit, the start of the small unit volume of 1 L, ammonia supplementary use the same supply container 2. In order to 1 L of the computation of the container, the vacuum degree is - 0.09 Bar when, ammonia gas, the ammonia gas pressure is 1.5 bar, duration 1 h, by measuring container of material absorbing the ammonia in an ammonia 65 g.

    The engine cooling system 13 through the connected in parallel or in series with the use of an material supply container 2 is connected, by the engine cooling liquid ammonia material can be stored in the supply container 9 is heated, control the coolant flows through the use of an material supply container 2 of the flow, flow control in the 2 - 10 L/min, the heating temperature is 50 °C -90 °C, through the temperature sensor 10 to monitor the temperature in the container, the pressure sensor 11 monitoring ammonia material supply container 2 in the pressure P2, the control pressure is greater than the 3 bar, ammonia material supply container 2 with the use of an the main material container 1 through a check valve 7 is connected to the, the opening pressure of the one-way valve is set to 1 bar. P1 and P2 a certain pressure difference exists between the, ammonia from the ammonia material supply container 2 to the use of an the main material container 1 on the supplement of the ammonia gas. Use of an material supply container 2 volume V2 design is greater than the use of an the main material container 1, V2: V1=5:1;

    Use of an the main material container 1 can be a container, may also include a used for vehicle starting and small unit, the start of the small unit volume is 0.5 - 1.5 L, ammonia supplementary use the same supply container 2.

    In order to 1 L of the computation of the container, the vacuum degree is - 0.08 Bar when, ammonia gas, the ammonia gas pressure is 3 bar, duration 1 h, by measuring container of material absorbing the ammonia in the use of an 80 - 120 g of.

    The main container stored ammonia material 8 using ammonia magnesium chloride, ammonia can be stored in the material supply container 9 using ammonia calcium chloride material.

    Automatic supply system of ammonia of ammonia storage material for solid ammonia
    展开 >
    说明书附图
    >
    交易服务流程
    >

    挑选中意的板块

    ----

    客服确认选择专利的交易信息和价格并支付相应款项

    办理转让材料

    ----

    协助双方准备相应的材料

    签订协议

    ----

    协助卖家签订协议

    办理备案手续

    ----

    买卖双方达成一致后

    交易完成

    ----

    交易完成可投入使用

    过户资料 & 安全保障 & 承诺信息
    >

    过户资料

    买卖双方需提供的资料
    公司 个人
    买家 企业营业执照
    企业组织机构代码证
    身份证
    卖家 企业营业执照
    专利证书原件
    身份证
    专利证书原件
    网站提供 过户后您将获得
    专利代理委托书
    专利权转让协议
    办理文件副本请求书
    发明人变更声明
    专利证书
    手续合格通知书
    专利登记薄副本

    安全保障

    承诺信息

    我方拟转让所持标的项目,通过中国汽车知识产权交易平台公开披露项目信息和组织交易活动,依照公开、公平、公正和诚信的原则作如下承诺:

    1、本次项目交易是我方真实意思表示,项目标的权属清晰,除已披露的事项外,我方对该项目拥有完全的处置权且不存在法律法规禁止或限制交易的情形;
    2、本项目标的中所涉及的处置行为已履行了相应程序,经过有效的内部决策,并获得相应批准;交易标的涉及共有或交易标的上设置有他项权利,已获得相关权利 人同意的有效文件。
    3、我方所提交的信息发布申请及相关材料真实、完整、准确、合法、有效,不存在虚假记载、误导性陈述或重大遗漏;我方同意平台按上述材料内容发布披露信息, 并对披露内容和上述的真实性、完整性、准确性、合法性、有效性承担法律责任;
    4、我方在交易过程中自愿遵守有关法律法规和平台相关交易规则及规定,恪守信息发布公告约定,按照相关要求履行我方义务;
    5、我方已认真考虑本次项目交易行为可能导致的企业经营、行业、市场、政策以及其他不可预计的各项风险因素,愿意自行承担可能存在的一切交易风险;
    6、我方在平台所组织交易期间将不通过其他渠道对标的项目进行交易;
    7、我方将按照平台收费办法及相关交易文件的约定及时、足额支付相关费用,不因与受让方争议或合同解除、终止等原因拒绝、拖延、减少交纳或主张退还相关费用。